Doğalgaz Tesisatı
13 Eylül 2024
  • PAMUKGAZ MÜHENDİSLİK
Doğalgaz tesisatı, binalara doğalgazın güvenli bir şekilde ulaştırılması ve kullanılması için yapılan bir sistemdir. Evlerimizde, iş yerlerimizde ve birçok yapıda ısıtma, sıcak su ve bazen de yemek pişirme amacıyla kullanılan doğalgaz, bu tesisat sayesinde bize ulaşır.

Doğalgaz Tesisatı

Doğalgaz tesisatı, binalara doğalgazın güvenli bir şekilde ulaştırılması ve kullanılması için yapılan bir sistemdir. Evlerimizde, iş yerlerimizde ve birçok yapıda ısıtma, sıcak su ve bazen de yemek pişirme amacıyla kullanılan doğalgaz, bu tesisat sayesinde bize ulaşır.

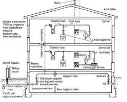
Doğalgaz tesisatı genellikle aşağıdaki bileşenlerden oluşur:

• Ana vana: Bütün tesisatın kontrolünü sağlayan, gaz akışını kesebilen bir vanadır.

• Dağıtım boruları: Doğalgazı ana vanadan dairelere veya farklı kullanım noktalarına taşıyan borulardır.

• Kolon boruları: Dağıtım borularından ayrılan ve her bir daireye veya kullanım noktasına hizmet veren borulardır.

• Sayaç: Tüketilen doğalgaz miktarını ölçen bir cihazdır.

• Tüketim hatları: Sayaca bağlı olarak, doğalgazın tüketildiği noktalara (ocak, kombi vb.) uzanan borulardır.

• Vanalar: Gaz akışını kontrol etmek için kullanılan, farklı boyut ve tiplerde vanalar.

• Bağlantı parçaları: Boruları birbirine bağlamak ve sistemi tamamlamak için kullanılan çeşitli parçalar.

Doğalgaz tesisatı



Doğalgaz tesisatı neden önemlidir?

• Güvenlik: Doğalgazın yanıcı bir gaz olması nedeniyle tesisatın doğru ve güvenli bir şekilde yapılması büyük önem taşır. Yanlış yapılan bir tesisat, gaz kaçağı gibi risklere yol açabilir.

• Verimlilik: İyi tasarlanmış bir tesisat, doğalgazın verimli kullanılmasını sağlar ve faturalarınızı düşürmenize yardımcı olur.

• Konfor: Doğalgaz tesisatı sayesinde evinizde veya iş yerinizde istenilen sıcaklığa kolayca ulaşabilir ve sıcak su ihtiyacınızı karşılayabilirsiniz.


Doğalgaz tesisatı nasıl yapılır?

Doğalgaz tesisatı, uzman bir ekip tarafından yapılmalıdır. Tesisat işlemi genellikle şu adımları içerir:

1. Proje hazırlama: Binaların planlarına göre doğalgaz tesisatı projesi hazırlanır.

2. Malzeme seçimi: Kaliteli ve güvenilir malzemeler seçilir.

3. Boru döşeme: Proje doğrultusunda borular döşenir ve bağlantılar yapılır.

4. Sızdırmazlık testleri: Tesisatta herhangi bir sızıntı olup olmadığı kontrol edilir.

5. Sayaç takılması: Doğalgaz sayaçları takılır.

6. Test ve devreye alma: Tesisatın tümü test edilir ve kullanıma hazır hale getirilir.


Doğalgaz tesisatı ile ilgili dikkat edilmesi gerekenler:

• Periyodik kontrol: Tesisatın düzenli olarak kontrol edilmesi, olası sorunların erken teşhis edilmesini sağlar.

• Uzman ekip: Tesisat işlemleri için mutlaka yetkili ve deneyimli bir ekip ile çalışılmalıdır.

• Güvenlik önlemleri: Tesisat sırasında ve kullanım sırasında güvenlik önlemlerine dikkat edilmelidir.

• Bakım: Tesisatın ömrünü uzatmak için düzenli bakım yapılması önemlidir. Doğalgaz tesisatı hakkında daha fazla bilgi almak için doğalgaz dağıtım şirketlerine veya firmamıza başvurabilirsiniz.